江苏东源电器集团股份有限公司发行股份购买资产并募集配套资金暨关联交易报告书摘要(草案)
2014年09月10日 03:17
来源:证券时报网
2010年7月29日,国轩营销与佛山照明签署《股权转让协议》,双方同时约定,股价调整:①如果国轩有限在2013年上半年度终了时未能完成所预测的连续三年(跨自然年度)平均年利润1亿元,则国轩营销以国轩有限三年实际完成的年平均利润额较之预测年均利润额的降低比例,等比例退还佛山照明已支付的相应股权转让价款,该股权转让价款连本息退还给佛山照明(利率按同期贷款利率执行),双方所持股权比例保持不变;②如国轩有限在2010年下半年至2013年上半年连续三年实际年利润超过1亿元,佛山照明的持股比例不缩减,也不再增加股权



(上接B20版)
3、2008年4月,实收资本至5,000万元
2008年3月20日,国轩有限召开股东会,全体股东一致同意珠海国轩缴纳注册资本800万元,使公司实收资本补齐。
2008年3月26日,安徽中天健会计师事务所对本次出资进行审验,并出具了《验资报告》(皖中天健验字[2008]035号):截至2008年3月26日止,连同本次验证的注册资本实收金额人民币800万元,国轩有限累积注册资本实收金额为人民币5,000万元,占已登记注册资本总额的100%。2008年4月8日国轩有限办理了相应的工商变更登记手续。
本次工商变更完成后,国轩有限股权结构如下:
4、2009年3月,第一次增资
2009年3月1日,国轩有限召开股东会,全体股东一致同意公司注册资本由5,000万元增加到8,000万元,以货币现金增资3,000万元,由国轩营销认缴。
2009年3月5日,安徽中天健会计师事务所对国轩有限本次增资进行审验,并出具了《验资报告》(皖中天健验字[2009]015号):截至2009年3月4日止,变更后的累积注册资本人民币8,000万元,实收资本人民币8,000万元。2009年3月10日国轩有限办理了相应的工商变更登记手续。
本次增资完成后,国轩有限股权结构如下:
5、2009年3月,第二次增资
2009年3月10日,国轩有限召开股东会,全体股东一致同意将公司注册资本由8,000万元增加到1亿元,以货币现金增资2,000万元,由珠海国轩认缴。
同日,安徽中天健会计师事务所对本次增资进行审验,并出具了《验资报告》(皖中天健验字[2009]016号):截至2009年3月9日止,国轩有限已收到珠海国轩缴纳的新增注册资本合计人民币2,000万元,全部以货币出资。2009年3月20日国轩有限办理了相应的工商变更登记手续。
本次增资完成后,国轩有限股权结构如下:
6、2010年7月,第一次股权转让
2010年7月12日,国轩有限召开临时股东会,全体股东一致通过的决议如下:(1)同意国轩营销向佛山照明转让其所持国轩有限20%的股权;(2)同意国轩营销向珠海国轩转让其所持国轩有限12%的股权;(3)同意珠海国轩向青海威力转让其所持国轩有限2%的股权;(4)同意国轩营销向自然人李晨转让其所持国轩有限6%的股权;(5)同意股东国轩营销向方清转让其所持国轩有限1%的股权;(6)同意股东国轩营销向吴文青转让其所持国轩有限1%的股权;(7)同意股东国轩营销向韩瀚转让其所持国轩有限1%的股权;(8)同意股东国轩营销向杨世春转让其所持国轩有限0.5%的股权;(9)同意股东国轩营销向杨攀转让其所持国轩有限0.5%的股权。
2010年7月29日,国轩营销与佛山照明签署《股权转让协议》,双方约定国轩营销将其持有的国轩有限20%股权转让给佛山照明,转让价款为1.6亿元;国轩营销与珠海国轩签署《股权转让协议》,双方约定国轩营销将其持有的国轩有限12%股权转让给珠海国轩,转让价款为1,200万元;珠海国轩与青海威力签署《股权转让协议》,双方约定珠海国轩将其持有的国轩有限200万元出资对应2%股权转让给青海威力,转让价款为1,600万元;同时,国轩营销与李晨、方清、吴文青、韩瀚、杨世春和杨攀分别签订《股权转让协议》,约定国轩营销将其所持国轩有限6%、1%、1%、1%、0.5%、0.5%出资额转让给上述自然人,转让价款分别为600万元、100万元、100万元、100万元、50万元和50万元。2010年7月29日国轩有限办理了相应的工商变更登记手续。
本次股权转让完成后,国轩有限股权结构如下:
2010年7月29日,国轩营销与佛山照明签署《股权转让协议》,双方同时约定,股价调整:①如果国轩有限在2013年上半年度终了时未能完成所预测的连续三年(跨自然年度)平均年利润1亿元,则国轩营销以国轩有限三年实际完成的年平均利润额较之预测年均利润额的降低比例,等比例退还佛山照明已支付的相应股权转让价款,该股权转让价款连本息退还给佛山照明(利率按同期贷款利率执行),双方所持股权比例保持不变;②如国轩有限在2010年下半年至2013年上半年连续三年实际年利润超过1亿元,佛山照明的持股比例不缩减,也不再增加股权转让价款;③国轩有限的利润测评期限为:2010年7月1日至2013年6月30日(三年平均年利润额为1亿元)。
根据华普天健于2013年9月15日出具的《关于合肥国轩高科动力能源股份公司业绩完成情况的说明》及佛山照明公告,国轩高科2010年7月至2013年6月三年实际完成净利润总额超过3亿元,上述《股权转让协议》约定的净利润已完成。
7、2010年11月,第三次增资
2010年8月10日,国轩有限召开临时股东会,全体股东一致同意增加注册资本1,110万元,增加部分由深圳金涌泉认缴。同日,国轩有限原股东与深圳金涌泉签订《增资扩股协议书》,深圳金涌泉以8,880万元的价款认购本次新增注册资本1,110万元,占国轩有限增资后注册资本的9.99%,溢价7,770万元记入资本公积。
2010年10月14日,安徽中天健会计师事务所对本次增资进行审验,并出具了《验资报告》(皖中天健验字[2010]134号):截至2010年10月14日止,国轩有限已收到深圳金涌泉缴纳的新增注册资本1,110万元,全部以货币出资。2010年11月4日国轩有限办理了相应的工商变更登记手续。
本次增资完成后,国轩有限股权结构如下:
8、2011年4月,第四次增资
2011年3月15日,国轩有限召开临时股东会,全体股东一致同意从公司截至2010底所积存的7,770万元资本公积中提取5,555万元转作注册资本,将公司注册资本由原来的11,110万元增加至16,665万元。
2011年4月14日,安徽中天健会计师事务所对本次资本公积转注册资本进行审验,并出具了《验资报告》(皖中天健验字[2011]020号):截至2011年3月31日止,国轩有限已将资本公积5,555万元转增实收资本。2011年4月18日国轩有限办理了相应的工商变更登记手续。
本次转增完成后,国轩有限股权结构如下:
9、2011年6月,第五次增资
2011年5月25日,国轩有限召开临时股东会,全体股东一致同意引进上海显实为新股东;同意将公司注册资本由16,665万元增加到17,181万元,增加部分由上海显实认缴,总价款为3,096万元。
2011年6月9日,安徽中天健会计师事务所对本次增资进行审验,并出具了《验资报告》(皖中天健验字[2011]034号):截至2011年6月2日止,国轩有限已收到上海显实缴纳的新增注册资本516万元,全部以货币出资。2011年6月10日国轩有限办理了相应的工商变更登记手续。
本次增资完成后,国轩有限股权结构如下:
同时,上海显实与珠海国轩签订《补充协议》,就国轩高科业绩完成情况达成协议。
就上述《补充协议》,上海显实已出具声明:本企业与珠海国轩签订的《补充协议》已到期并自动失效,协议双方均不存在违约情形,也不存在任何债权债务关系。截至本声明出具之日,本企业与国轩高科、珠海国轩、李缜及其关联方之间不存在对赌协议等协议或事项安排。
10、2011年6月,第二次股权转让
2011年6月17日,国轩有限召开临时股东会,为有利于国轩有限的发展,激励和稳定国轩有限的管理、技术团队,全体股东形成一致决议:同意珠海国轩向方建华等38名国轩有限的经营层、管理、技术骨干人员转让706万国轩有限的股权,其他股东自愿放弃本次转让股权的优先受让权。
根据国轩有限股东会决议,珠海国轩与方建华等38名自然人分别签订了《股权转让协议》,经各方友好协商,确定每1元注册资本对应股权转让价格均为2元。2011年6月27日国轩有限办理了相应的工商变更登记手续。
本次股权转让完成后,国轩有限股权结构如下:
11、2011年8月,第六次增资
2011年8月15日,国轩有限召开股东会,全体股东一致同意引进徐江为公司新股东,由徐江以1,750万元的价款认购本次新增250万元的股权。
2011年8月22日,国富浩华会计师事务所(特殊普通合伙)出具了《验资报告》(国浩验字[2011]3020114号):截至2011年8月21日,国轩有限已收到徐江缴纳的新增注册资本(实收资本)合计人民币250万元。 2011年8月24日国轩有限办理了相应的工商变更登记手续。
本次增资完成后,国轩有限股权结构如下:
12、2012年7月,第三次股权转让
2012年7月3日,国轩有限召开股东会,全体股东一致同意股东何耀、赵贵培和黄之浩分别将其持有的国轩有限9万元、7.5万元和7.5万元的出资额转让给珠海国轩。
同日,股东何耀、赵贵培和黄之浩分别与珠海国轩签订《股权转让协议》,转让价格为每1元出资额对应2元。2012年7月23日国轩有限办理了相应的工商变更登记手续。
本次股权转让完成后,国轩有限股权结构如下:
13、2012年10月,第四次股权转让2012年9月24日,国轩有限召开股东会,全体股东一致同意股东徐江将其持有的国轩有限250万元出资额转让给珠海国轩;同意股东青海威力将其持有的国轩有限300万元出资额转让给珠海国轩;同意珠海国轩将其持有的国轩有限出资额中的600万元转让给蚌埠金牛;同意珠海国轩将其持有的国轩有限出资额中的400万元转让给合肥乾川;同意珠海国轩将其持有的国轩有限出资额中的143万元转让给合肥德锐。
2012年9月28日,徐江与珠海国轩签订《股权转让协议》,合同总价款1,925万元;2012年10月8日,青海威力与珠海国轩签订《股权转让协议》,合同总价款2,560万元;2012年10月10日,珠海国轩与合肥德锐签订《股权转让协议》,合同总价款1,220万元;2012年10月15日,珠海国轩与蚌埠金牛签订《股权转让协议》,合同总价款5,178万元;同日,珠海国轩与合肥乾川签订《股权转让协议》,合同总价款3,452万元。2012年10月23日国轩有限办理了相应的工商变更登记手续。
本次股权转让完成后,国轩有限股权结构如下:
同时,蚌埠金牛、合肥乾川分别与珠海国轩、李缜、国轩置业签署《协议书》,就投资方退出机制、业绩承诺等事宜达成协议。
就上述《协议书》,蚌埠金牛、合肥乾川已分别出具了声明:本公司/本企业与珠海国轩、李缜、国轩置业签订的《协议书》自行终止,协议双方均不存在违约情形,也不存在任何债权债务关系。截至本声明出具之日,本公司/本企业与国轩高科、珠海国轩、李缜及其关联方之间不存在对赌协议等协议或事项安排。
14、2012年11月,国轩有限整体变更成立股份公司
2012年11月12日,国轩有限股东会通过决议, 同意由国轩有限全体股东作为发起人,以发起设立方式,将有限公司整体变更为股份公司, 并同意以有限公司截至2012年10月31日经审计的净资产30,693.43万元,按1:0.57的比例折成17,431万股作为股份公司的总股本,每股面值为1元人民币,净资产余额部分转为股份公司的资本公积金,股份公司的注册资本为17,431万元。有限公司股东以其在公司的股权所对应的净资产按上述比例折成股份公司的股份。
2012年11月16日,华普天健出具了《验资报告》(会验字[2012]2268号):截至2012年11月15日, 国轩高科已收到全体股东缴纳的注册资本合计人民币17,431万元,出资方式为净资产。2012年11月23日股份公司办理了相应的工商变更登记手续。
本次整体变更完成后,国轩高科股权结构如下:
15、2012年12月,第七次增资
2012年12月10日,国轩高科召开2012年度第二次临时股东大会,全体股东一致同意公司向厦门京道、安徽欧擎以每股8.53元人民币的价格增发新股2,700万股。
2012年12月14日,华普天健出具了《验资报告》(会验字[2012]2330号): 截至2012年12月13日止, 国轩高科已收到厦门京道、安徽欧擎的新增注册资本(实收资本)合计人民币2,700万元。各股东以货币出资2,700万元。2012年12月19日国轩高科办理了相应的工商变更登记手续。
本次增资完成后,国轩高科股权结构如下:
国轩高科与厦门京道和安徽欧擎签订《增资协议书》后,厦门京道、安徽欧擎与珠海国轩、李缜、国轩高科签订《协议书》,各方就投资方的退出机制、违约责任、信息披露等进行了约定。根据该《协议书》有关规定:《协议书》在国轩高科向中国证监会申报上市材料前一个月自行终止。
厦门京道和安徽欧擎已出具声明,确认上述《协议书》自行终止,协议各方均不存在违约情形,也不存在任何债权债务关系。截至声明出具日,厦门京道和安徽欧擎与国轩高科、珠海国轩、李缜及其关联方之间不存在对赌协议等协议或事项安排。
针对国轩高科股东与李缜及其关联方签订的对赌协议,李缜已出具声明:本人及本人关联方与国轩高科股东之间签署的对赌协议已解除,协议各方均不存在违约情形,也不存在任何债权债务关系。截至声明出具日,本人及本人关联方与国轩高科其他股东之间不存在对赌协议等协议或事项安排。
16、2013年1月,第八次增资
2013年1月16日,国轩高科召开2013年第一次临时股东大会,全体股东一致同意公司向谢佳、王勇、王永海以每股2元人民币的价格增发新股90万股。
2013年3月19日,华普天健出具了《验资报告》(会验字[2013]1187号): 截至2013年3月17日止, 公司已收到谢佳、王勇和王永海缴纳的新增注册资本(股本)合计人民币90万元,各股东均以货币增资。2013年3月25日国轩高科办理了相应的工商变更登记手续。
本次增资完成后,国轩高科股权结构如下:
截至本报告书签署日,国轩高科上述股本和股权结构未发生变化。
(二)国轩高科重大资产重组情况
报告期内,国轩高科无重大资产重组情况。
四、国轩高科历次验资情况及发起人投入资产的计量属性
(一)历次验资情况
自国轩高科前身国轩有限成立以来,共进行了12次验资,具体情况如下:
1、国轩有限成立时的验资情况
2006年4月29日,安徽中天健会计师事务所出具皖中天健验字[2006]0056号《验资报告》,验证国轩有限设立时注册资本为5,000万元,实收资本为3,000万元,全部以货币资金出资。
2、国轩有限变更实收资本至4,200万元的验资情况
2007年8月9日,安徽中天健会计师事务所出具皖中天健验字[2007]0136号《验资报告》,验证国轩有限本次新增实收资本1,200万元,全部以货币资金出资。本次变更后,国轩有限注册资本为5,000万元,实收资本为4,200万元。
3、国轩有限变更实收资本至5,000万元的验资情况
2008年3月26日,安徽中天健会计师事务所出具了皖中天健验字[2008]035号《验资报告》,验证国轩有限本次新增实收资本800万元,全部以货币资金出资。本次变更后,国轩有限注册资本和实收资本均为5,000万元。
4、国轩有限增加注册资本至8,000万元的验资情况
2009年3月5日,安徽中天健会计师事务所出具了皖中天健验字[2009]015号《验资报告》,验证国轩有限本次新增注册资本3,000万元,全部以货币资金出资。本次增资后,国轩有限注册资本和实收资本均为8,000万元。
5、国轩有限增加注册资本至10,000万元的验资情况
2009年3月10日,安徽中天健会计师事务所出具了皖中天健验字[2009]016号《验资报告》,验证国轩有限本次新增注册资本2,000万元,全部以货币资金出资。本次增资后,国轩有限注册资本和实收资本均为10,000万元。
6、国轩有限增加注册资本至11,110万元的验资情况
2010年10月14日,安徽中天健会计师事务所出具了皖中天健验字[2010]134号《验资报告》,验证国轩有限本次新增注册资本1,110万元,全部以货币资金出资。本次增资后,国轩有限注册资本和实收资本均为11,110万元。
7、国轩有限新增注册资本至16,665万元的验资情况
2011年4月14日,安徽中天健会计师事务所出具了皖中天健验字[2011]020号《验资报告》,验证国轩有限本次新增注册资本5,555万元,由资本公积转增实收资本。本次增资后,国轩有限注册资本和实收资本均为16,665万元。
8、国轩有限新增注册资本至17,181万元的验资情况
2011年6月9日,安徽中天健会计师事务所出具了皖中天健验字[2011]034号《验资报告》,验证国轩有限本次新增注册资本516万元,全部以货币资金出资。本次增资后,国轩有限注册资本和实收资本均为17,181万元。
9、国轩有限新增注册资本至17,431万元的验资情况
2011年8月22日,国富浩华会计师事务所(特殊普通合伙)出具了国浩验字[2011]3020114号《验资报告》,验证国轩有限本次新增注册资本为250万元,全部以货币资金出资。本次增资后,国轩有限注册资本和实收资本均为17,431万元。
10、国轩有限整体变更为股份公司的验资情况
2012年11月16日,华普天健会计师事务所(北京)有限公司出具了会验字[2012]2268号《验资报告》,验证国轩有限整体变更后的注册资本为17,431万元,股本为17,431万元,出资方式为净资产。
11、国轩高科新增注册资本至20,131万元的验资情况
2012年12月14日,华普天健会计师事务所(北京)有限公司出具了会验字[2012]2330号《验资报告》,验证国轩高科新增注册资本2,700万元,全部以货币资金出资。本次增资后,国轩高科注册资本和股本均为20,131万元。
12、国轩高科新增注册资本至20,221万元的验资情况
2013年3月19日,华普天健会计师事务所(北京)有限公司出具了会验字[2013]1187号《验资报告》,验证国轩高科本次新增注册资本90万元,全部以货币资金出资。本次增资后,国轩高科注册资本和股本均为20,221万元。
(二)设立时发起人投入资产的计量属性
国轩高科设立时,各发起人均以其持有的国轩有限截至2012年10月31日经审计的账面净资产30,693.43万元,按照1:0.57的比例折为17,431万股,其余部分计入资本公积。经华普天健会计师事务所(北京)有限公司出具的会验字[2012]2268号《验资报告》审验,截至2012年11月15日止,国轩高科已收到全体发起人缴纳的注册资本合计人民币17,431万元,出资方式为净资产。
五、国轩高科股东结构和组织结构
(一)与控股股东、实际控制人之间的产权控制关系
截至本报告书签署日,国轩高科与控股股东、实际控制人之间的产权控制关系如下:
1、国轩高科控股股东
截至本报告书签署日,珠海国轩直接持有国轩高科44.14%的股权,为国轩高科控股股东。珠海国轩具体情况详见本报告书“第三节 交易对方及募集配套资金特定对象基本情况”之“一、本次交易对方基本情况”之“(一)珠海国轩贸易有限责任公司”。
2、国轩高科实际控制人
截至本报告书签署日,李缜通过直接持有珠海国轩80.69%的股权,间接控制国轩高科44.14%的股份,系国轩高科实际控制人。李缜具体情况详见本报告书“第三节 交易对方及募集配套资金特定对象基本情况”之“二、募集配套资金特定对象基本情况”之“(一)李缜”。
(二)控股股东、实际控制人及其控制的企业组织结构
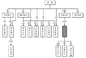
(三)国轩高科组织机构图
截至本报告书签署日,国轩高科的组织机构的情况如下:
各部门的主要职能如下:
1、产品开发部
参与制定产品开发方向、年度产品开发计划,与顾客签订技术协议;负责收集分析客户需求、市场变化、技术演进、竞争对手等信息,拟定技术改进方案及技术研究方向;负责产品开发过程中设备设施维修保养工作。
2、市场部
负责制定公司整体市场发展目标、市场公关计划,制订和实施公司整体的促销、市场宣传策略和实施方案;负责公司整体企业品牌的建立、宣传与维护工作;建立客户档案和客户信誉管理,积极处理客户投诉,以确保良好的客户关系;负责销售订单跟进,销售订单出货、退换货工作和生产订单异常情况的处理。
3、售后服务部
负责建立、健全售后服务管理制度,完善售后服务网点建设;负责服务区车辆电池维修、维保服务,及时为客户提供技术支持和培训;及时处理并解决客户投诉,记录、处理客服电话及跟踪管理监督和投诉电话的回访工作。
4、电池分院
进行新电池产品研发、电池制备过程研发、电池性能以及基础原理性方面的研发等;开发新的电池测试方法和电池表征手段;对新产品、新技术引进进行评估,负责项目申请书的编写、监督项目执行进度;按计划完成专利、论文、技术报告的份数和质量,进行知识产权申报;组织编制电池电性能等测试计划。
5、FMEA分院
参与电芯、PACK新产品开发过程,跟踪样件试制过程,发现潜在失效模式,寻找预防措施;跟进库存电芯订单制成过程及异常分析,组织开展售后拆解电芯电性能评估、方案/工艺文件形成及再利用工作;负责知识产权管理,将研究成果进行申报;对电芯、pack和电池进行有效性实验和分析,并形成相应的报告。
6、工艺分院
分析日常监视测量数据和技术试验数据,不断改进工艺、原材料控制指标、工艺控制参数;进行技术的改进和支持,掌握生产制造工艺、生产工序各关键控制点,完善工艺技术体系、提升产品质量;制定IE工作规划,应用IE手法进行现场改善(含6S),创造安全、高效、舒适的工作环境。
7、科技管理部
负责工程研究院研发管理工作,起草制定中长期科技发展规划,并负责推动实施;编制公司研发战略规划,制定申报国家级科技项目工作计划、进行项目的可行性申报;负责公司专利、软件著作权、论文等知识产权的维护与保护工作;负责各分院及公司其他部门知识产权资料的收集、整理与归档工作。
8、材料分院
负责电池材料技术研发工作,对锂离子电池材料相关研究领域进行调研;制定和实施分院工作计划,实现分院研发管理目标和发展目标;负责本部门的知识产权管理,对一定时间节点完成的成果进行知识产权申报;主导作为技术储备的新型材料的评测工作,给出材料评测报告。
9、PACK分院
负责PACK分院项目工作的资源分配、技术指导、进度控制、团队建设以及外部工作和事务的协调处理;为实现公司和分院发展战略目标提供技术研发保障;负责电池组系统的测试以及研发产品的机械可靠性、环境可靠性。
10、BMS分院
组织协调和指导监督BMS产品研发、生产和服务以及公司信息化产品研发与服务;对BMS相关产品、电池系统进行技术研发;培养BMS与信息化人才队伍,建设BMS和信息化体系为公司提供技术发展支持;进行BMS相关产品的调试管理。
11、电驱动分院
根据公司整体规划,制定部门阶段性项目计划并组织实施,提供电机的技术研发和技术支持,负责电机开发的技术评审和质量管理;沟通协调、指导监督电驱动分院日常管理工作,负责项目申请书的编写并对项目的进度进行监督;向工程研究院提交项目申请并定期汇报项目进程,完成公司研发目标;申请相关专利,进行电路板测试,负责产品研发的硬件调试和性能改进。
12、采购部
制定、组织实施公司采购部门工作目标、相应制度、各种采购合同、报表的制定与上报,并负责监督采购物品质量工作,做好费用控制;负责供应商管理,制定相关的管理制度,负责与供应商建立良好关系。
13、品质管理部
根据公司质量战略目标和质量方针制定各种质量管理制度,负责产品生产过程的质量控制,建立和健全质量管理体系;负责建立和完善实验室及计量器具管理体系,主持日常品质团队管理工作,实现公司质量目标;满足内、外部客户的质量需求,不断提高产品的顾客满意度。
14、电池工厂管理部
制订本部门生产计划,负责生产管理制度的起草和制定,制定物料需求计划;对生产过程中的质量进行严格控制,对生产的质量问题及时分析处理;实施6S检查,负责部门的生产安全管理并进行安全知识培训。
15、电池工厂生产部
负责组织本部门的产能协调,协调各工序的合理衔接并及时汇总解决生产问题;执行公司产品质量方针,提高电芯直通率和A品率,降低电芯让步转让率;负责部门生产安全管理,执行公司的成本控制目标。
16、电池工厂设备部
制定和实施设备部年度工作目标及计划,组织设备采购、调试工作,组织设备安全操作、维护保养和维修方面的设备培训;负责编审设备的维护保养计划并监督计划实施,根据相关的计划开展日常维护保养工作。
17、材料工厂
根据电池工厂用料需求以及公司整体生产计划,按时、按质、按量完成正极材料磷酸铁锂的生产工作;分解公司战略目标及规划,并组织实施控制,确保工厂有序运营,实现公司战略经营目标;跟进设备的安装、调试以及日常维护和保养,做好部门安全生产知识培训。
18、财务管理部
负责公司的财务制度建设、预决算管理、财务核算、财务分析、税务管理、资产管理和统计等财务管理工作;参与公司的经营决策、处理日常财务会计,通过财务会计管理,实现公司价值最大化;依照公司资产管理制度,负责固定资产、在建工程和无形资产的审核及会计账务处理;负责整体税务筹划,按时申报纳税。
19、仓储管理部
负责公司总体仓储物流规划、仓储物流管理;协同采购、生产等部门确保生产用料、备件及产成品的及时入库、配送和相关帐务处理工作;负责将服务物料配送至各产线,做好原材料物资的入库管理、检查与登帐。
20、资金管理部
负责公司资金预决算、资金账户管理、资金安全管理工作;组织协调、指导监督资金管理部日常管理工作,反映各部门资金计划执行情况;根据公司经营计划协助制定公司年度融资计划,扩展新的融资计划,与银行、担保公司等相关部门建立良好关系;负责现金的提取、库存现金管理。
21、运营管理部
拟定公司中期长规划与年度计划,组织公司管理制度、流程优化,确保公司各项决议得以执行,确保公司规范运营;对企业的经营管理提供法律支持,建立相关法务管理制度,处理法律相关事务;负责建立档案管理制度和体系,负责公司印章、证照、商标、机密文件和档案管理。
22、行政管理部
负责对内组织协调、对外公共关系,日常行政后勤、网络信息、安全生产、环境保护、党群关系以及企业文化等综合管理工作,确保政府部门和公司领导的有关指示、精神得到贯彻落实,为公司的高效运行提供支持和保障。
23、人力资源部
负责公司的人力资源开发与管理,编制公司人力资源规划,并根据经营需求的变化组织相应的人员招聘工作;组织公司的员工技能培训,开发培训主题,制定和完善公司的绩效考核体系,负责人员人事档案及合同的管理,入职和离职的各项手续。
24、证券事务部
协助董事会秘书协调内外部资源,负责公司上市过程中的投融资协议的草拟及后续股权管理工作;规范公司董事会、监事会及股东大会的运作,起草会议召开的各项文件和法律文书。
25、审计部
负责起草内部审计制度、管理办法等相关文件,建立相应地内部审计制度;负责对公司内部控制制度、全面预算进行审查,审计因合并、分立、撤销等事项引起的资产变化情况;组织投资项目预决算的审计监督,公司对外投资以及对外签订的采购、借款、担保等合同、契约的审计工作。
六、国轩高科控股、参股公司基本情况
(一)控股公司情况
1、国轩新能源(苏州)有限公司
名 称:国轩新能源(苏州)有限公司
住 所:昆山市玉山镇元丰路100号
法定代表人:徐兴无
公司类型:有限责任公司(法人独资)
注册号:320583000703859
税务登记号:昆山国/地税登字320583302177522号
组织代码:30217752-2
经营范围:新能源技术领域内的技术开发;锂离子电池的销售;货物及技术的进出口业务。(前述经营项目中法律、行政法规规定前置许可经营、禁止经营的除外)(依法须经批准的项目,经相关部门批准后方可开展经营活动)
成立日期:2014年6月17日
营业期限:至2044年6月16日
2014年4月28日,国轩高科董事会作出决议,同意在昆山投资新设全资子公司。2014年5月30日,国轩新能源(苏州)有限公司通过公司章程,约定苏州国轩注册资本为10,000万元,由国轩高科以货币方式出资,自苏州国轩成立之日起两年内缴清。
苏州国轩就上述设立事项在苏州市昆山工商行政管理局登记注册,2014年6月17日领取了注册号为320583000703859的《企业法人营业执照》。
苏州国轩设立时,其股权结构如下:
2014年7月3日,江苏金陵会计师事务所有限责任公司苏州分所对苏州国轩首次出资情况进行了审验,并出具了《验资报告》(金会苏内验字[2014]第0186号):截至2014年7月3日止,苏州国轩已收到国轩高科缴纳的首次缴纳的注册资本(实收资本)合计人民币5000万元,全部以货币出资。本次出资完成后,苏州国轩的股权结构如下:
2、安徽安凯国轩新能源汽车科技有限公司
名 称:安徽安凯国轩新能源汽车科技有限公司
住 所:合肥市高新区光机电一体化园F10号楼602室
法定代表人:李缜
实收资本:1,000万元
注册号:340106000005391
税务登记号:合国高新税字/皖地合字340104675851591号
组织代码:67585159-1
经营范围:新能源汽车技术研发、检测、服务与咨询;汽车关键零部件的研发、制造和销售;能量加注系统与运营信息管理平台的设计与建设。
成立日期:2008年5月6日
营业期限:至2028年5月6日
①2008年5月6日,安徽国轩电动汽车有限公司设立
2008年,国轩有限、詹昌辉决定成立安徽国轩电动汽车有限公司。公司注册资本为1,000万元,其中:国轩高科出资880万元,占注册资本的88%;詹昌辉出资120万元,占注册资本的12%。
2008年3月27日,安徽中天健会计师事务所对安徽国轩电动汽车有限公司设立时的出资情况进行了审验,并出具了《验资报告》(皖中天健验字[2008]034号):截至2008年3月26日止,安徽国轩电动汽车有限公司已收到全体股东缴纳的第1期注册资本合计人民币200万元,全部以货币出资。
2008年5月6日,合肥市工商行政管理局核准了上述设立事宜并颁发了企业法人营业执照(注册号为:34010600000539)。
安徽国轩电动汽车有限公司设立时,其股权结构如下:
②2009年6月17日,安徽国轩电动汽车有限公司第一次股权转让
2009年6月6日,安徽国轩电动汽车有限公司召开股东会,全体股东一致同意:(1)变更公司名称为安徽安凯国轩新能源汽车汽车科技有限公司;(2)变更公司股东为国轩有限和安徽安凯汽车股份有限公司(以下简称“安凯客车”),其中,国轩有限出资880万元,安凯客车出资120万元。
同日,国轩有限、詹昌辉、安凯客车签订《股权转让协议》,詹昌辉将其持有安凯国轩12%的股权转让给安凯客车,转让价款为詹昌辉实缴的出资额24万元。2009年6月17日国轩有限办理了相应的工商变更登记手续。
本次股权转让后,安凯国轩股权结构如下:
③2010年6月2日,安凯国轩实收资本至1,000万元
2010年5月5日,安凯国轩召开股东会,全体股东一致同意由国轩有限缴纳注册资本704万元,安凯客车缴纳注册资本96万元。本次出资后,安凯国轩注册资本和实收资本均为人民币1,000万元。
2010年5月21日,安徽中天健会计师事务所对本次出资进行审验,并出具了《验资报告》(皖中天健验字[2010]070号):截至2010年5月20日止,连同本次验证的注册资本实收金额人民币800万元,安凯国轩累计注册资本实收金额为人民币1,000万元,占已登记注册资本总额的100%。2010年6月2日安凯国轩办理了相应的工商变更登记手续。
本次变更后,安凯国轩股权结构如下:
截至本报告书签署日,安凯国轩上述股权结构未发生变化。
(3)主要财务数据
注:以上财务数据已经审计。
免责声明:本文仅代表作者个人观点,与凤凰网无关。其原创性以及文中陈述文字和内容未经本站证实,对本文以及其中全部或者部分内容、文字的真实性、完整性、及时性本站不作任何保证或承诺,请读者仅作参考,并请自行核实相关内容。
近一年
13.92%
混合型-华安逆向策略
凤凰点评:
业绩长期领先,投资尖端行业。
29岁小伙恋上62岁老太 称做梦都梦到她
04/13 08:36
04/13 08:36
04/13 08:38
04/13 08:37
04/13 08:37
网罗天下
频道推荐
智能推荐

凤凰财经官方微信
财富派
视频
-
实拍日本“最美玩家”打街霸
播放数:194353
-
国行版索尼PS4主机开封仪式
播放数:124395
-
越南小哥用生命Cosplay火女
播放数:173975
-
杨幂代言手游拍广告曝光素颜脸
播放数:82180



